返回主站 | 设为首页 | 加入收藏      
   
 
  首页 关于我们 产品展示 方案设计 技术分享 行业资讯 联系我们  
 
无线收发IC
2.4G无线收发IC
315MHz/433MHz无线遥控器发射接收IC
功放IC
电源管理IC
马达驱动IC/步进电机控制芯片
数模(DAC)/模数(ADC)转换芯片
智能处理器
音量控制IC
模拟开关IC
电容式触摸感应IC
RGB LED呼吸趣味灯驱动IC
音频CODEC IC
方案设计
电压电平转换器IC
运算放大器
I/O扩展器IC
 
名称:
种类:
类别:

业务洽谈:

联系人:张顺平 
手机:17727550196(微信同号) 
QQ:3003262363
EMAIL:zsp2018@szczkjgs.com

联系人:鄢先辉 
手机:17727552449 (微信同号)
QQ:2850985542
EMAIL:yanxianhui@szczkjgs.com

负责人联络方式:
手机:13713728695(微信同号) 
QQ:3003207580 
EMAIL:panbo@szczkjgs.com
联系人:潘波

 
当前位置:首页 -> 技术分享
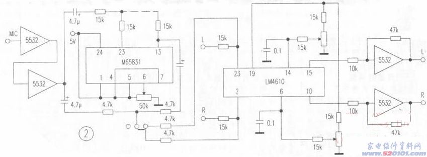
M65831/LM4610/TDA7294应用体会
文章来源:永阜康科技 更新时间:2017/9/30 12:02:00
LM4610、TDA7294、M65831电路是发烧友们耳熟能详的优质电路,许多报刊曾多次从不同角度进行了介绍,其音效的确非同凡响。但在应用中,笔者发现有几处不尽如人意的地方,经过仔细分析和实验,对一些元件参数作了适当调整,取得了满意效果。 
    1.TDA7294的⑨脚为待机控制,⑩脚为静音控制,图1在若干推荐电路中,⑨脚都是经20k电阻,⑩脚经30k+10k电阻接电源正极,并称能防止大电流对扬声器的冲击,实现静音开机。但在实际使用中并非如此,开机仍有冲击声。经实验得知,开机冲击电压并不存在于功放级本身,而是由前级放大电路产生的。TDA7294的静音待机电路,因⑨脚所串连电阻值小于⑩脚,⑨脚先升到高电位。先接通功放级电路,⑩脚后升到高电位,后接通前级信号,其目的就是延迟并避开前级浪涌电压到来对功放造成冲击。但推介电路中,⑨、⑩脚所接电阻时间常数比值差别太小,能减轻而不能完全避开冲击电压,将⑩脚的10k电阻改为1k,将30k电阻改为430k,将二者之间的时差由原来的一倍增大至二十倍,即真正实现了在静音条件下开机(二次开机间隔时间短于半小时,电容所储存的电能尚未释放完毕,仍有冲击声)。同时,因⑨脚20k电阻与⑩脚1k释能电阻的时差也由原来的一倍加大到二十倍,因此,关机时⑩脚比⑨脚提前二十倍时差关闭前级信号电压,故而关机冲击声也大大减轻。  
  



    2 LM4610包括LM1036(见图2)的音量控制范围为75dB。使用中发现,当音量电位器开到超过2点钟时针位置时,电路的本底噪声很大,关小时噪声减小,但音量又不足。为了克服这一矛盾,笔者在后面加上一级由5532组成的5倍放大器。此时,当音量电位器开到一半时,已是满功率输出,且本底噪声极小。同时,为防止音量开得过大损坏功放级,故在音量电位器上串接一个15k~20k左右的电阻,以降低音量提升增益。加接5倍放大器后,高低音调易出现自激,特别是使用卡拉OK时最易出现高频自激。因此,也在高低音调电位器上串接15k-20k电阻,以降低增益。 
    3.卡拉0K电路中,一是M65831的④-⑦脚为延时时间选择控制。为简化操作,仅用一只50k电位器一端接电源,一端接地,活动臂接⑥脚,其余脚均接电源,这样旋转电位器即可获得125us和250us两挡延时,以满足歌唱要求。二是卡拉OK信号不是接入线路放大器,而是分成两路,各串接一只10k左右的电阻,直接接入LM4610的输入端,利用LM4610优异的性能对歌声进行均衡,其效果令人惊奇。歌声格外浑厚明亮,特别是高频段、齿音、换气声丝丝可闻,极具专业味道。在LM4610的输入端串接一只15k~20k左右的电阻,调整其阻值,可使歌声与伴奏声比例适当,同时还可免用通道信号选择开关。开启VCD,TV、TA信号自动消除,关闭VCD其他信号自动恢复。 
    经上述调整后,其噪声极低,频响特宽,音质清晰、柔美,歌声极具感染力。
 
 
 
    相关产品  
M65831(卡拉OK混响IC)
M65831AP/M65831FP/AX65831(卡拉OK混响IC)
 
深圳市永阜康科技有限公司 粤ICP备17113496号  服务热线:0755-82863877 手机:13242913995